摘要:該文詳細論述了乳化瀝青生產工藝和流程,以宿遷市公路工程建設處乳化瀝青設備舉例說明乳化瀝青的生產過程,介紹乳化瀝青的生產情況,乳液的配方
關鍵詞:乳化瀝青 工藝 流程
1乳化瀝青
每一套瀝青乳化生產設備在投產前,都應根據設備性能和生產不同類型乳化瀝青的技術要求,制定和設計合理的乳化工藝。宿遷市公路工程建設處的乳化瀝青設備,是根據生產經驗制定的,再經過試驗和試生產確定下來的。其乳化工藝包括生產流程、原料配方、溫度控制、油水比例控制等內容。
乳化工藝有很多種。圖1—1是宿遷市公路工程建設處乳化瀝青生產工藝,是一種陽離子中裂乳化劑的乳化工藝。
在確定乳化工藝時應注意以下幾個方面的問題:
1.1溫度要求
瀝青及水的溫度是乳化工藝中較重要的一個工藝參數。
如果乳化前瀝青溫度過低,瀝青粘度大,流動困難,功率消耗很大,也影響乳化質量;如果瀝青及水的溫度過高,不僅消耗能源,增加成本,而且還會使水汽化,水的汽化會導致乳液的油水比例發生變化,同時也導致乳液的質量和產量降低。一般要求乳化劑水溶液的溫度在60℃
+5℃,瀝青和水溶液混合后的平均溫度以85℃左右為宜。
1.2乳液的工藝配方要求
根據所需的瀝青乳液類型選擇乳化劑、添加劑的工藝配方,制定適宜的乳化劑水溶液, 宿遷市公路工程建設處的瀝青采用的是G產100#瀝青。在乳化瀝青的生產過程適當加入添加劑,對乳化瀝青的性能起著決定性作用,如氯化鈣,
圖1—1
起著催化和提高乳化瀝青穩定性作用。乳化劑、添加劑的用量應符合參數要求,乳化劑的含量為7‰,用量少了,將影響乳化瀝青的儲存穩定性,用量多了,乳化劑的成本提高,造成浪費。
制配乳化劑水溶液的配方很多,其工藝也有很多差別。在乳化劑的品種選用上應堅持“質量**、價格第二”的原則,目前市場上生產的乳化劑類型和品種很多,價格也不同,乳化劑的含量高,價格就高,含量低,價格就低。
如果采用非液態乳化劑,如胺類乳化劑,要求稀釋溶解時間長,水溫也要求要高,溫度一般達到90℃—100℃,為了提高溶解速度,一般先將乳化劑高溫稀釋,再放入水攪拌溶解加熱**溫度參數要求。
對于液態乳化劑,便于溶解,一般水的溫度在60℃即可溶解,降低加熱成本,但用液態乳化劑生產出的乳化瀝青質量不是太好,如河南開封某化工廠生產的液態乳化劑,生產出的乳化瀝青儲存穩定性差。
當使用的乳化劑是不同的離子(陽離子、陰離子)類型時,乳化瀝青生產的各個部分都應該予以清洗,若不清洗,多種乳化劑混合使用,會造成生產的乳化瀝青穩定性差,容易破乳。
1.3油水比要求
瀝青和乳化劑水溶液的流量按比例控制是生產合格乳化瀝青的重要工藝參數。目前乳化瀝青生產設備中通常采用通過調整瀝青泵和乳化劑水溶液泵電機轉速達到控制乳化瀝青的油水比。宿遷市公路工程建設處的乳化瀝青油水比控制設備采用的是江蘇常熟某筑路機械有限公司生產的,在生產中主要通過調整瀝青泵和乳化劑水溶液泵的電機轉速來控制瀝青和水的含量。從以往的生產經驗上看,一般瀝青調電機的轉速為450—500轉/分,乳化水溶液泵的電機轉速為400—420轉/分時,乳化瀝青的油水比約為50%—55%,如果需要不同油水比含量的乳化瀝青則通過調整電機的轉速即可。
在乳化瀝青的生產中另一種方法,可以通過憑經驗判斷乳化瀝青的油水比含量,并且可以判斷乳化瀝青的生產質量。概括起來有“一摸、二看、三聞”,一摸主要就是判斷油水比,通過兩手指之間的捏搓,如果手指頭上呈黑色,看不見指紋,一般油水比在50%以上;二看主要看生產取樣口乳化瀝青的外觀質量,如果生產時產生的乳化泡沫呈白色且無瀝青,顏色呈咖啡色,說明瀝青乳化的很充分,結合需要情況可以大量生產,便于存儲;三聞主要就是判斷瀝青和乳液的結合情況,如果生產出的乳化瀝青氣味芳香,無刺鼻氣味,說明瀝青的各項試驗指標合格。我們在生產中往往會遇到用各項試驗指標合格的瀝青,生產出的乳化瀝青不是合格的,對于這種情況,不凡采用以上“一摸、二看、三聞”的經驗做法,采取先生產后試驗的驗收方法。
1.4乳化間隙要求
膠體磨乳化間隙的大小也是一個重要的工藝參數。通過反復生產試驗,調整
乳化機間隙達到生產合格的乳化瀝青。試驗中通常用篩上殘留物的試驗方法來判別乳化瀝青乳化是否充分,判斷
乳化機的間隙大小。我們在生產中通常采用“融水觀察法”來判斷
乳化機的間隙大小,先在取樣口取乳化瀝青少許,滴三**四滴**盛滿水中的玻璃燒杯中,如果乳化瀝青在水中呈細小顆粒狀(肉眼很難觀察,需細心觀察),說明乳化機間隙大小符合工藝參數要求,此方法同時也可判斷乳化瀝青的乳化情況,與“一摸、二看、三聞”的經驗做法相似。
1.5乳液儲存要求
乳化瀝青的存儲是不可忽視的環節。乳化瀝青存儲罐安裝可放置在地面上,也可高出地面7—8M,放置在地面上的存儲罐需用泵輸出乳化瀝青。對高出地面的存儲罐,可采用自流的方式輸出乳化瀝青,儲存罐出口高度應高于瀝青噴灑運輸車。此種方式投資較大,但不會出現對乳液不利的現象。#p#分頁標題#e#
2瀝青乳化生產流程
乳化瀝青生產流程大致分成瀝青配制、乳化劑水溶液配制、瀝青乳化和乳化瀝青儲存四個主要程序。
2.1瀝青配制
在瀝青乳化設備中、瀝青配制的作用和流程是一樣的,生產中要保證瀝青的溫度穩定,從而連續不斷地供給乳化機使用。宿遷市公路工程建設處的瀝青供給系統采用的是導熱油恒溫加熱。
2.2乳化液水溶液配制
乳化液水溶液配制分為分批作業和連續作業兩種流程型式。宿遷市公路工程建設處的乳化設備乳化水溶液配制采用的是交替摻配連續式生產作業。見圖2—1。

乳化劑







乳化瀝青成品罐
圖2-1
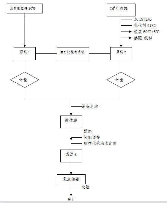
2.3瀝青乳化
瀝青乳化是生產合格乳化瀝青的關鍵步驟。宿遷市公路工程建設處的乳化設備采用是閉式生產的方式,其流程圖見圖3—1。
在生產中主要通過調整乳化劑水溶液的輸送泵和瀝青輸送泵電機的轉速來調整流量,達到控制油水比例的目的。

乳化瀝青
圖3—1
這種生產流程比用閥門控制流量的方式簡單,容易操作,調節速度快,精確度高,穩定。二00五年宿遷市公路工程建設處的乳化設備采用的閥門控制流量的方式,該方式缺點是容易混入空氣,產生氣泡,而且產量達不到乳化機的額定產量。
2.4乳化瀝青的儲存流程與工藝中儲存方式相同。
乳化瀝青的儲存流程與工藝中儲存方式相同,需要指出的是為提高乳化瀝青的存儲周期,一般乳液瀝青儲存罐內裝有自動攪拌器,工作人員根據生產情況,定期攪拌。乳化瀝青存儲罐一般要求要閉式的,如果存儲罐底部的瀝青沉淀物較多,通常要清除,保證乳化瀝青通過閥門在自流的情況下可以順暢流出。